February 14, 2025
Optimizing Commercial & Industrial Energy: The Power of SolaX Energy Storage Solutions
分享我的#艾罗故事
Energy storage systems (ESS) have become a cornerstone of modern energy management for commercial and industrial (C&I) businesses. As industries and enterprises strive for greater energy efficiency and sustainability, the need for advanced energy storage solutions has grown significantly. SolaX, a leader in the energy storage space, offers comprehensive and innovative Battery Energy Storage System (BESS) solutions that cater to the unique needs of commercial and industrial sectors, helping them reduce costs, improve energy resilience, and contribute to environmental sustainability 黑桃tv高清播放.
1. Importance of Energy Storage Systems
1.1 Energy Storage Benefits
Energy storage systems help optimize energy usage by storing excess energy when demand is low and releasing it during peak demand times, thus reducing energy costs 黑桃tv直播. By integrating energy storage with renewable energy sources, such as solar power, businesses can store energy produced during the day for use at night or during power outages. This leads to greater energy independence and helps mitigate the reliance on the grid.
Energy storage also plays a crucial role in grid stabilization, particularly in areas with high renewable energy penetration 在线视频平台. ESS helps to balance supply and demand fluctuations, contributing to a more stable and resilient energy infrastructure. Furthermore, with the growing focus on sustainability, ESS supports businesses in reducing their carbon footprint and meeting regulatory and environmental goals.
1.2 Growing Need for Energy Storage in Commercial and Industrial
The demand for energy storage is rapidly increasing in the commercial and industrial sectors, driven by several factors. High electricity costs, particularly during peak hours, have encouraged businesses to seek alternative ways to manage their energy use efficiently. Furthermore, with increasing pressure to adopt sustainable energy practices, more businesses are turning to renewable energy solutions that require storage for consistent and reliable power 黑桃tv.
Moreover, in the face of frequent power disruptions, energy storage offers industrial and commercial entities a level of energy security 黑桃tv在线观看. As businesses scale up and operations become more complex, ensuring a continuous energy supply is essential for avoiding costly downtime. This has made ESS a critical investment for businesses aiming for long-term operational efficiency and sustainability.
2. Battery Energy Storage System (BESS) Solution
2.1 What is a Battery Energy Storage System? (黑桃tv在线观看)
A Battery Energy Storage System (BESS) is a technological solution designed to store electricity in batteries for later use 黑桃tv视频资源. The system allows businesses to capture excess energy when it is available—such as during off-peak hours or when renewable energy sources like solar or wind generate surplus power—and store it for later use, reducing dependency on the grid and lowering energy costs.
A BESS typically consists of several components, including the battery storage unit, an inverter, a battery management system (BMS), and a monitoring system 黑桃tv高清播放. The battery stores electrical energy, which is then converted into usable power through the inverter. The BMS ensures that the batteries are charged and discharged optimally to extend their lifespan, while the monitoring system allows users to track the system’s performance and make necessary adjustments remotely.
黑桃tv - 2.2 Main types of BESS Battery
The choice of battery technology plays a crucial role in the efficiency, longevity, and cost-effectiveness of a BESS solution. Several types of batteries are commonly used in energy storage systems, each with distinct advantages and limitations 黑桃tv直播.
Lithium-ion batteries: Lithium-ion (Li-ion) batteries are the most popular choice for BESS due to their high energy density, long lifespan, and fast charge/discharge capabilities. These batteries are compact, efficient, and require less maintenance compared to other battery types. Li-ion batteries are especially ideal for commercial and industrial applications where space is a constraint and reliability is key 在线视频平台.
Lead-acid batteries: Lead-acid batteries are one of the oldest types of rechargeable batteries. While they are relatively inexpensive, their energy density is lower compared to lithium-ion batteries, and they have a shorter lifespan. However, they still offer a cost-effective solution for smaller or less demanding applications and are often used in less critical energy storage scenarios.
Flow batteries: Flow batteries are a newer technology that offers a unique advantage in scalability and long-duration storage. These batteries store energy in liquid form, which can be easily replenished, making them ideal for large-scale industrial applications. Flow batteries are particularly useful for applications that require energy storage over extended periods but are typically more expensive and less energy-dense than lithium-ion solutions.
Sodium-sulfur batteries: Sodium-sulfur (NaS) batteries are high-temperature batteries that have a high energy density and are well-suited for large-scale energy storage projects. These batteries are efficient for grid stabilization and can be used for long-duration storage. However, they require high operating temperatures, which can present challenges in terms of maintenance and safety.
3. Case Studies: SolaX Energy Storage Projects
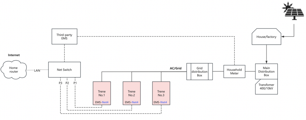
Netherlands Ambt Delden 3pcs TRENE P100B215 645kWh
Energy Storage Project Details:
3pcs Trene (P100B215) with a total capacity 645kwh;
Install with a third-party EMS to do whole plant energy control;
This third-party EMS also communicate with house grid connection meter to read house consumption and control whole Trene system to charging and discharging;
Solax provide EMS Modbus protocol

Installation Diagram:

Netherlands Zuidlaarderveen 1pcs TRENE 1pcs AELIO 315kWh
Energy Storage Project Details:
1pcs Trene (P100B215)+1pcs Aelio (P50B100) with a total capacity 315kwh;
4pcs SMA commercial 100kw, connected with SMA Datalogger;
Install with a third-party EMS to do whole plant energy control;
This third-party EMS (Envitron) also communicate with house grid connection meter to read house consumption and control whole Trene system to charging and discharging;
Solax provide EMS Modbus protocol

Installation Diagram:

"黑桃tv视频资源" 4. SolaX Commercial and Industrial Solar Energy Solutions
SolaX offers advanced solar PV and energy storage solutions tailored to meet the needs of commercial and industrial (C&I) sectors.
C&I PV Solution:
The X3 FORTH is our flagship solar PV inverter, designed for industrial and commercial uses. Its high conversion efficiency ensures that businesses harness the full potential of renewable energy throughout the day, significantly reducing their reliance on the grid.
With features like millisecond-level shutdown and remote shutdown, it provides both operational flexibility and high safety, making it the ideal choice for businesses seeking reliable and efficient solar power solutions.
C&I ESS Solution:
The TRENE & AELIO commercial and industrial ESS Cabinets efficiently store excess energy generated during the day and releases it during peak demand hours, reducing energy costs. These systems are highly flexible, offering seamless integration with microgrids, diesel generators, and the ability to easily switch between grid-tied and off-grid modes.
"在线视频平台" Maximizing Renewable Energy Use
With SolaX, you can enjoy the benefits of a holistic energy solution that combines advanced solar PV technology with robust energy storage capabilities, driving both profitability and sustainability.
最新博客
探索黑桃tv的专家见解、实用指南和最新资讯。







































